Skip to content

OPEN TODAY: 10 A.M.–5 P.M.

Tickets

Visual Materials

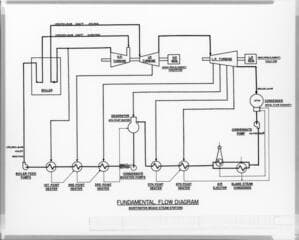
Huntington Beach Steam Station

1 of 3


You might also be interested in